Главная Настройка Mobile Контакты NSFW Каталог Пожертвования Купить пасскод Pics Adult Pics API Архив Реквест доски Каталог стикеров Реклама
Доски


[Ответить в тред] Ответить в тред

Check this out!


[Назад][Обновить тред][Вниз][Каталог] [ Автообновление ] 4 | 2 | 3
Назад Вниз Каталог Обновить

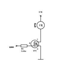
Из 3пин куллера 4пин ШИМ регнулируемый Аноним 21/03/17 Втр 15:04:24  276173  
150488.gif (1Кб, 459x424)
i.jpg (169Кб, 648x582)
Сап.
Собственно, есть 3 пин куллера.
Хочу сделать так, чтобы они шимом с матплаты управлялись.
Стандартная схема - пикрелейтед.
Я ее доработал добавив интегратор из катушки и конденсатора.
Беда однако в том, что работает она оче плохо. Куллера немного жжужат, а с подключенным таходатчиком вообще не крутятся.
Я так понимаю дело в том, что таходатчику не хватает земли, и вообще его пидорасит.

Отсюда вопрос, а почему бы полевик не включать в разрыв плюса питания, почему в общий провуд? На конкретной схеме?

И вообще, какие есть варианты.
Аноним 21/03/17 Втр 15:31:24  276179
howpcfanswork12[...].png (14Кб, 339x280)
>>276173 (OP)
Вот тип как устроен куллер с ШИМ, и n канальный полевик воткнут в разрыв положительного питания.
Аноним 21/03/17 Втр 15:44:11  276181
>>276173 (OP)
>>276179

Нихуя не понял, ты про какую схему говоришь? На первой у тебя н-канальный мосфет, он предназначен чтобы с землей соединять, у него напряжение на затворе должно быть больше напряжения истока. Если ты поставишь его перед вентилятором, то у тебя напряжение истока увеличится и транзистор не будет открываться.

Второе, у тебя какой мосфет. Смотри в даташит и пали там Vgs - это напряжение на затворе при котром транзистор только децл-децл приоткрывается. Есть у меня подозрение что напряжения с шима не хватает, вьеби буфер на биполярном транзисторе перед полевиком чтобы на затвор 12в подавалось, а не та хуйня с выхода шим которая твой транзистор открыть не может.
Аноним 22/03/17 Срд 01:37:31  276259
>>276181
>у него напряжение на затворе должно быть больше напряжения истока.
Ясно.

>Если ты поставишь его перед вентилятором, то у тебя напряжение истока увеличится и транзистор не будет открываться.
Прям настолько увеличится?


>Второе, у тебя какой мосфет. Смотри в даташит и пали там Vgs - это напряжение на затворе при котром транзистор только децл-децл приоткрывается.
70L02H
+-20V максимум рейтинг
Vgs(th) min 1V max 3V


>Нихуя не понял, ты про какую схему говоришь?
1 схема та, что я собрал, она работает, но неоче.
Подозреваю дело не в транзисторе, а в моторе.

2рая схема - как устроен типичный PWM куллер.
Вот меня и интересует, что у него стоит такое в разрыве плюса питания.
Аноним 22/03/17 Срд 07:45:19  276279
>>276173 (OP)
Посмотри сигнал с выхода таходатчика.
Например через аудиокарту и делитель на резисторах.

И наконец нарисуй нам свою схему, а не ту, что в оп посте.
Потому что ты темниш.

[Назад][Обновить тред][Вверх][Каталог] [Реквест разбана] [Подписаться на тред] [ ] 4 | 2 | 3
Назад Вверх Каталог Обновить

Топ тредов
Избранное